Recent Posts
1. Scope
1.1 This test method covers a procedure for determining therate of water vapor transmission through fexible barriermaterials.
The method is applicable to sheets and films up to 3mm (0.1 in.)in thickness, consisting of single or multilayersynthetic or
natural polymers and foils, including coatedmaterials. It provides for the determination of (/) water vaportransmission rate
(WVTR),(2)the permeance of the film towater vapor, and (3)for homogeneous materials, water vaporpermeability coeffcient.
4. Summary of Test Method
4.1 A dry chamber is separated from a wet chamber ofknown temperature and humidity by the barrier material to betested,
The dry chamber and the wet chamber make up adifusion cell in which the test flm is sealed. Water vapordiffusing through
the film mixes with the gas in the drychamber and is carried to a pressure-modulated infrared sensor.This sensor measures
the fraction of infrared energy absorbed

by the water vapor and produces an electrical signal, theamplitude of which is proportional to water vapor concentration.
The amplitude ofthe electrical signal produced by the testflm is then compared to the signal produced by measurementof
a calibration film of known water vapor transmission rate.This information is then used to calculate the rate at
whichmoisture is transmitted through the material being tested.
5. Signifieance and Use
5.1 The purpose of this test method is to obtain reliablevalues for the WVTR of plastic flm and sheeting.
5.2 WVTR is an important property of packaging materialsand can often be directly related to shelf life and packagedproduct
stability.
5.3 Data from this test method is suitable as a refereemethod of testing, provided that the purchaser and seller haveagreed on
sampling procedures,standardization procedures,test conditions, and acceptance criteria.
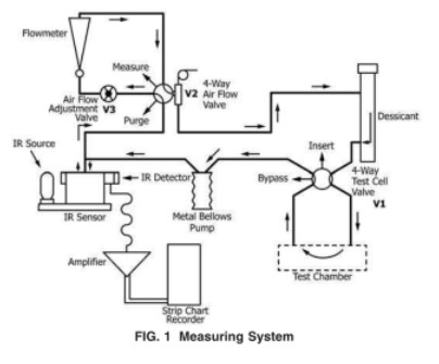
6.Apparatus
Testing equipment:Water Vapor Permeability Tester WVTR-E3

6.1 This method utilizes water vapor transmission apparatus(Fig.1) comprised of the following:

10. Test Procedure
10.1 Preparation ofApparatus (Fig.l)If preceding testshave exposed the apparatus to high moisture levels, outgas thesystem
to desorb residual moisture.
10.2 Number of Specimens Tested-Test specimens peragreed upon sample plan.

10.3 Preparation of Test Samples:
10.3.1 Cut the test specimen to approximately 10 cm by 10cm(4 in. by 4 in.).
10.3.2 Ifrequired, measure specimen thickness at fouequally spaced points within the test area and at the center.Note:ifa
sample is fragile(such as a thin coating orunprotected metallization)the act of measuring the materialmight compromise
orserateh the barier layer. For suchsamples,analyzing the material thickness AFTER transmissionrate testing may be preferable.
10.3.3 Lightly grease the cell sealing surface and the cellO-ing.
10.3,4 For earlier model WVTR systems that require the useof distilled water or saturated salt solutions, insert one to threeabsorbentpads into the lower half-cell and dampen withdistilled water or a desired salt solution. Otherwise, for newerWVTR instruments,
follow the manufacturer's instructions forgenerating the desired relative humidity.
10.3.5 Afx the test film to the diffusion cell following themanufacturer's instructions, Fig.3 shows the type of diffusioncell used in
earlier model WVTR equipment that consisted ofa separate conditioning rack and testing chamber. Diffusioncells in newer wVTR
equipment are similar to the lower halfof the cell displayed in Fig. 3.
10.3.6 If using aseparate conditioning rack, clamp theassembled cell in the conditioning rack.Allow the flm tocondition in the
diffusion cell until steady state has beenattained,If unfamiliar with the material being tested, theoperator should investigate the
cffect of conditioning time to becertain that sufficient time has been allowed for the material toequilibrate under the test
conditions(see Note 3).
10.4 Measure the WVTR of the film specimen following themanufacturer's instruetions.
NoTE 3-When testing materials for which the operator has no previoushistory, additional time must be allowed to assure that
true cquilibrium hasbeen rached,When in doubt, retest after an additional conditioninginterval of sevemal hours
10.5 Record temperature of each test with reference to athermometer orthermocouple installed in the test chamberthermometer
well. Temperature is a critical parameter afectingthe measurement ofWVTR.During testing, monitor thetemperature,periodically,
to the nearest 0.5°C.Report theaverage temperature and the range of temperatures observedduring the test.
10.6 Standby and Shutoff Procedures:10,6.1 Follow the manufacturer's instructions for puttingthe instrument in standby when not
being used,10.6.2 When the system is not to be used for an extendedperiod and there are no films that require conditioning,
theeleetrical power may be turned off.
Leave A Reply
Search by Keywords




